• 回到顶部
  • 0755-82221901
  • E+H专家
  • 加微信询价

搜索

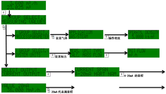
Prowirl 72设置电流输出气体量程

网站首页    技术支持    操作调试    Prowirl 72设置电流输出气体量程
2025-03-11 16:25
浏览量:8
收藏