• 回到顶部
  • 0755-82221901
  • E+H专家
  • 加微信询价

搜索

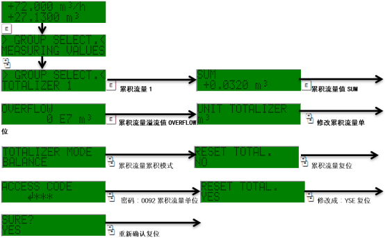
Prosonic 92F累积流量复位清零

网站首页    技术支持    操作调试    Prosonic 92F累积流量复位清零
2025-03-11 16:13
浏览量:14
收藏